Camaro5 Chevy Camaro Forum / Camaro ZL1, SS and V6 Forums - Camaro5.com
 
Roto-Fab
Go Back   Camaro5 Chevy Camaro Forum / Camaro ZL1, SS and V6 Forums - Camaro5.com > Technical Camaro Topics > Camaro Issues / Problems | Warranty Discussions | TSB and Recalls


Reply
 
Thread Tools
Old 01-02-2026, 11:49 AM   #15
acutron42

 
acutron42's Avatar
 
Drives: 2013 Camaro 2SS AGM
Join Date: Apr 2020
Location: WNY
Posts: 957
Here is the K20 X2.
Attached Images
   
__________________
2013 2SS GPI built & tuned 415, spec'd by Andrew Cammer. GPI ported intake/tb/heads, Tooley springs, CHE trunnions, Callies rotating assembly, Diamond pistons, GPI SS3 VVT, ATI 10% ud damper, Circle D 3800, Kooks ceramic coated lt's with green cats, Mishimoto rad & oil cooler, Derale trans cooler, Holley efi rails. DSS driveshaft, trutrac with 3.91's, G-Force renegades, Hendrix solid cradle bushings Bmr: poly diff bushings, Strange adjustable coilovers, sub frame connectors, ZL1 npps, controlled with a vac pump & mac boost control solenoid.
acutron42 is offline   Reply With Quote
Old 01-02-2026, 02:48 PM   #16
kpeters59
 
Drives: Black 2012 SS Convertible
Join Date: Jul 2018
Location: Houston
Posts: 56
Well, dang...

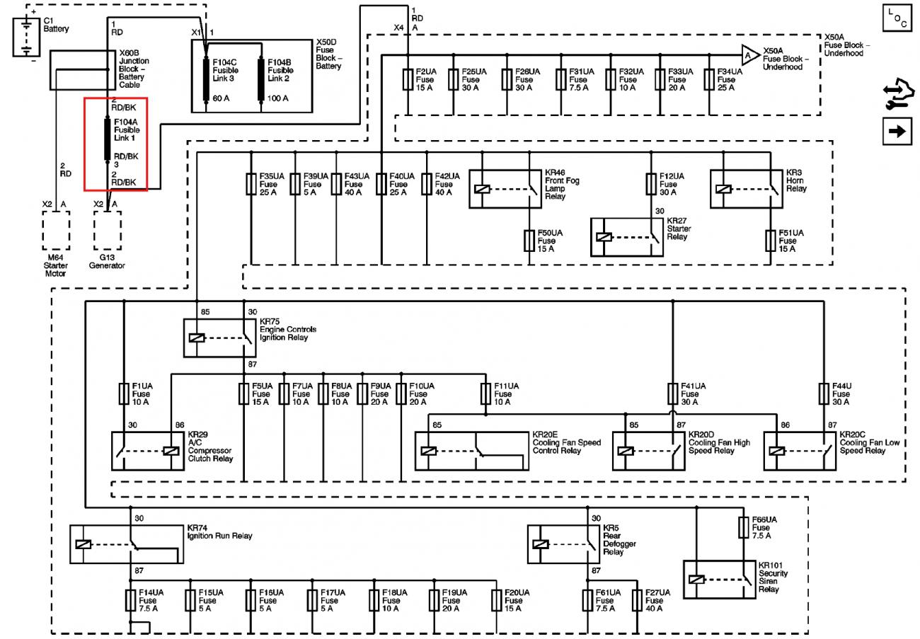
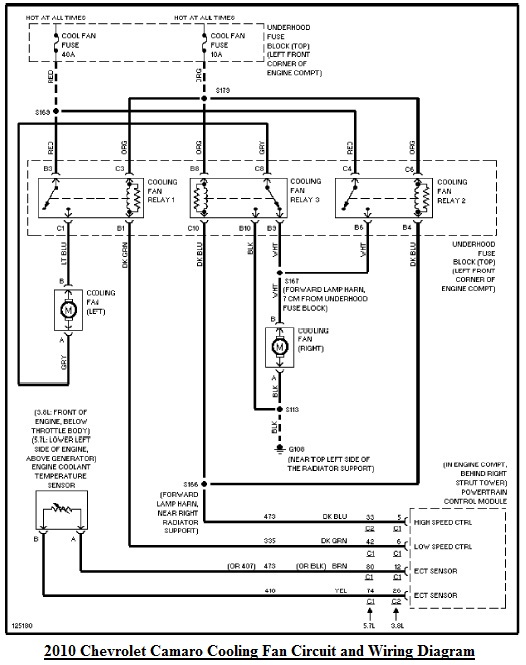
My docs say that X1 Pin 7 is Low Speed fand and 58 is High Speed, so that's another discrepancy.

I've got AllData info coming soon, so maybe another?

How do I take the Fuse Box apart? I'd like to do a visual inspection of the underside wiring.

The 2 plugs next to the fuse box on the passenger fender side, what are those plugs called?

Thanks!

-KP
kpeters59 is offline   Reply With Quote
Old 01-02-2026, 03:20 PM   #17
kpeters59
 
Drives: Black 2012 SS Convertible
Join Date: Jul 2018
Location: Houston
Posts: 56
Fig. 3: X50A Fuse Block - Underhood Bottom View

Name:  Fig. 3- X50A Fuse Block - Underhood Bottom View.jpg
Views: 22
Size:  145.7 KB
kpeters59 is offline   Reply With Quote
Old 01-02-2026, 03:30 PM   #18
kpeters59
 
Drives: Black 2012 SS Convertible
Join Date: Jul 2018
Location: Houston
Posts: 56
Name:  Fig. 4- X50A Fuse Block - Underhood X1.jpg
Views: 23
Size:  93.0 KB
Name:  X50A Fuse Block - Underhood X1.jpg
Views: 22
Size:  130.6 KB
Name:  X50A Fuse Block - Underhood X1_2.jpg
Views: 22
Size:  30.9 KB
kpeters59 is offline   Reply With Quote
Old 01-02-2026, 04:47 PM   #19
acutron42

 
acutron42's Avatar
 
Drives: 2013 Camaro 2SS AGM
Join Date: Apr 2020
Location: WNY
Posts: 957
If I am not mistaken, all 5th gen V8's have the E38 ecm with X1 & X2 plugs. The V6 cars have the E69 unit with the blue plug. I could be wrong though. I will dig through Alldata some more.
__________________
2013 2SS GPI built & tuned 415, spec'd by Andrew Cammer. GPI ported intake/tb/heads, Tooley springs, CHE trunnions, Callies rotating assembly, Diamond pistons, GPI SS3 VVT, ATI 10% ud damper, Circle D 3800, Kooks ceramic coated lt's with green cats, Mishimoto rad & oil cooler, Derale trans cooler, Holley efi rails. DSS driveshaft, trutrac with 3.91's, G-Force renegades, Hendrix solid cradle bushings Bmr: poly diff bushings, Strange adjustable coilovers, sub frame connectors, ZL1 npps, controlled with a vac pump & mac boost control solenoid.
acutron42 is offline   Reply With Quote
Old 01-02-2026, 07:27 PM   #20
kpeters59
 
Drives: Black 2012 SS Convertible
Join Date: Jul 2018
Location: Houston
Posts: 56
Thanks!

I did acquire the SERVICE WORKSHOP MANUAL and I still have access to AllData coming up.

-KP
kpeters59 is offline   Reply With Quote
Old 01-02-2026, 07:32 PM   #21
kpeters59
 
Drives: Black 2012 SS Convertible
Join Date: Jul 2018
Location: Houston
Posts: 56
I guess the X1 on the E38 goes to the X1 on the underside of the Fuse Box and likewise for the X2 connector?

I'd still like to know how to split the fuse box open so I can see inside. Maybe it's in the Manual somewhere but it's 11000 pages.

-KP

Last edited by kpeters59; 01-03-2026 at 01:23 AM.
kpeters59 is offline   Reply With Quote
Old 01-02-2026, 08:18 PM   #22
acutron42

 
acutron42's Avatar
 
Drives: 2013 Camaro 2SS AGM
Join Date: Apr 2020
Location: WNY
Posts: 957
Your X1 & X2 are the plugs in your post#5
__________________
2013 2SS GPI built & tuned 415, spec'd by Andrew Cammer. GPI ported intake/tb/heads, Tooley springs, CHE trunnions, Callies rotating assembly, Diamond pistons, GPI SS3 VVT, ATI 10% ud damper, Circle D 3800, Kooks ceramic coated lt's with green cats, Mishimoto rad & oil cooler, Derale trans cooler, Holley efi rails. DSS driveshaft, trutrac with 3.91's, G-Force renegades, Hendrix solid cradle bushings Bmr: poly diff bushings, Strange adjustable coilovers, sub frame connectors, ZL1 npps, controlled with a vac pump & mac boost control solenoid.
acutron42 is offline   Reply With Quote
Old 01-03-2026, 01:01 AM   #23
kpeters59
 
Drives: Black 2012 SS Convertible
Join Date: Jul 2018
Location: Houston
Posts: 56
Quote:
Originally Posted by kpeters59 View Post
Thanks for replying!

I seem to have wiring diagrams, but it's unclear which plug on the PCM and Fuse Block is which.

Attachment 1171067

Attachment 1171068

Attachment 1171069

Attachment 1171070

I was having trouble getting photos inserted.

So which harness at the PCM would have the fan wires?

And which one at the fuse block?

Thanks!

-KP
I would still like to know what the plugs next to the passenger side of the fuse box are?

-KP
kpeters59 is offline   Reply With Quote
Old 01-03-2026, 01:17 AM   #24
kpeters59
 
Drives: Black 2012 SS Convertible
Join Date: Jul 2018
Location: Houston
Posts: 56
Name:  Accessory Wiring Junction Block Retainer1.jpg
Views: 17
Size:  116.0 KB

Name:  Accessory Wiring Junction Block Retainer2.jpg
Views: 18
Size:  90.8 KB

TL;DR

Open the lid, remove the 3 screws, take it apart.
-KP

Last edited by kpeters59; 01-03-2026 at 02:34 PM.
kpeters59 is offline   Reply With Quote
 
Reply


Posting Rules
You may not post new threads
You may not post replies
You may not post attachments
You may not edit your posts

BB code is On
Smilies are On
[IMG] code is On
HTML code is Off

Forum Jump


All times are GMT -5. The time now is 06:44 AM.


Powered by vBulletin® Version 3.8.9 Beta 4
Copyright ©2000 - 2026, vBulletin Solutions, Inc.